دستهبندی: پکیج کامل نقشه خوانی P&ID توربین گاز
صفحات: 4 صفحه
پرسش و پاسخ: پاسخ به تمام سوالات شما بدون محدودیت
پشتیبانی: 24 ساعته و همه روزه بدون محدودیت
راه های ارتباطی: از طریق تمام اپلیکیشن های ایتا – تلگرام – واتساپ
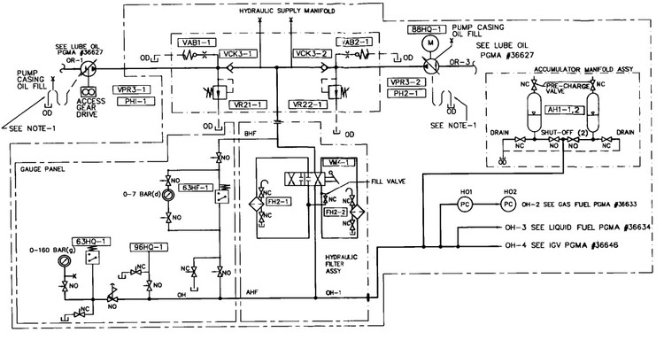
دوره نقشه خوانی P&ID و بهره برداری توربین گاز / بهره برداری توربین گاز / نقشه خوانی P&ID

در حال بارگزاری...

صفحات
4 صفحه
پرسش و پاسخ
پاسخ به تمام سوالات شما بدون محدودیت
پشتیبانی
24 ساعته و همه روزه بدون محدودیت
راه های ارتباطی
از طریق تمام اپلیکیشن های ایتا – تلگرام – واتساپ
آشنایی کامل با:
کلیه تجهیزات سیستم روغن هیدرولیک ( شامل کلیه ولوها و تجهیزات مکانیکی و ابزاردقیق و غیره ... )
بررسی تمام تجهیزات و وظایف انها
طریقه عملکرد و فرمان پذیری تجهیرات
نقشه خوانی و LineUp
در صورتی که هر بخشی از توضیحات برای شما نا مفهوم بوده و نیاز به توضیحات بیشتر دارید میتونید از طریق اپلیکیشن های تلگرام و واتساپ و ایتا با شماره 09112525098 با ما در ارتباط باشید و سوالات خود را مطرح کنید.
با دل و جان پاسخگوی شما هستیم